Einbau und Bedienungsanleitung
|
Amalgamabscheiders Typ EMDA-AS
Hersteller: EMDA Dentalsysteme GmbH
Nordring 150
Offenbach / Main
(aufgelöst durch Konkurs)
|
Bedienungs- und Wartungsanleitung für den EMDA AMALGAMABSCHEIDER
EINBAU-, BETRIEBS- UND WARTUNGSANLEITUNG |
INHALT
Allgemeines
1.1 Allgemeine Vorschriften
1.2 Technische Daten
2. Funktionsweise des EMDA AMALGAMABSCHEIDERS
3. Einbau des EMDA AMALGAMABSCHEIDERS
3.1 Allgemeines zum Einbau
3.2 Anschlußhinweise zu Abfluß- und Saugleistungen
3.3 Hinweise zum elektrischen Anschluß
4. Betrieb des EMDA AMALGAMABSCHEIDERS
4.1 Anzeige Elemente
4.2 Filterwechsel
5 Wartung des EMDA AMALGAMABSCHEIDERS
5.1 Entsorgung
5.1.1 Austausch des Sammelbehälters
5.2 Servicehinweise
5.3 Betriebsbuch
6. Pflegehinweise
6.1 Pflege und Reinigung
6.2 Desinfektion
|
1. ALLGEMEINES
Nach der Rahmen-Abwasser-Verwaltungsvorschrift, Anhang 50 (Zahnbehandlung) wird der Einbau eines durch Prüfzeichen oder ggf. nach Landesrecht zugelassenen Amalgamabscheiders in den Ablauf von Dental-Behandlungsplätzen, bei denen Amalgam anfällt, vor Vermischung mit sonstigem Sanitär-Abwasser mit einem 95 %igen Abscheidewirkungsgrad vorgeschrieben. Der EMDA AMALGAMABSCHEIDER erfüllt die geforderten Baugrundsätze mit einem kennzeichnenden Wirkungsgrad von 96,5 %. Dies bestätigt der Rheinisch-Westfälische Technische Überwachungs-Verein e.V. mit seinem Prüfzeugnis vom 16.06.1989. Die vorliegende Anleitung soll eine entsprechende Grundlage für die Montage, den Betrieb und die Wartung des EMDA AMALGAMABSCHEIDERS geben. Änderungen, die dem technischen Fortschritt dienen, behält sich die EMDA DENTAL-SYSTEM GmbH vor. |
1.1 ALLGEMEINE VORSCHRIFTEN
Die bauseitige elektrische Installation darf nur von einem behördlich zugelassenen Installateur durchgeführt werden. Dabei sind die VDE-Vorschriften 0100 und 0107 sowie die unter Umständen örtlich verschiedenen EVU-Vorschriften zu beachten. Dieses Gerät ist funkentstört gemäß VDE-Bestimmung 0875 Teil 1/11.84 und EG-Richtlinien 82/499 EEWG. Bei Kombination mit anderen Geräten einer zahnärztlichen Praxis ist seitens des Betreibers darauf zu achten, daß auch in diesen Fällen die VDE-Bestimmungen der Funkentstörung eingehalten werden. Bei der Installation der Wasseranschlüsse sind die Verordnung über allgemeine Bedingungen für die Versorgung mit Wasser (AVB Wasser V) vom Juni 1980 sowie die DIN-Normen 1988 und 13 937 und das ergänzende DVGW-Arbeitsblatt W 503 zu beachten. Für die Erstellung der Abwasseranschlüsse ist die DIN 1986 - Grundstücksentwässerungsanlagen, technische Bestimmungen für den Bau - maßgebend. Der EMDA AMALGAMABSCHEIDER ist nicht für den Betrieb in explosionsgefährdeten Räumen bestimmt. Die Temperatur am Aufstellungsort darf nicht unter 0o C bzw. über 35o C liegen. Der EMDA AMALGAMABSCHEIDER ist nach § 2 MedGV der Gerätegruppe 3 zugeordnet und trägt gemäß VDE-Vorschrift das Klassifikationszeichen Typ B. |
ACHTUNG !
Der EMDA AMALGAMABSCHEIDER sollte nur in Übereinstimmung mit der Einbau-, Betriebs- und Wartungsanleitung verwendet werden.
Montage oder Instandsetzung dieses Gerätes darf nur durch unsere Techniker bzw. durch von EMDA autorisierte Techniker erfolgen. Bei Reparatur und Instandsetzung sind ausschließlich Original-Bauteile zu verwenden. Zuwiderhandlungen können Auswirkungen auf die Leistung, Zuverlässigkeit und Sicherheit des Gerätes haben, auch erlischt der Garantieanspruch. Dieses Gerät wird nach den Sicherheitsvorschriften VDE 0750 gefertigt. |
|
TECHNISCHE DATEN - EMDA AMALGAMABSCHEIDER |
Gewicht
Abmessungen H x B x L
Elektrischer Anschluss
Leistungsaufnahme
Sicherungen
Gerätespezifische Daten:
Typ
Prüfzeichen
max. Flüssigkeitsdurchsatz
max. Saugleistung
nutzbares Volumen des Auffangbehälters
Rohrleitungen:
Abfluss- und Saugleitung |
11 kg
460 x 350 x 200 mm
230 V 50 Hz
230 VA
F 6,3 A T 0,2 A
AS
PA - II 3813
12 1/min über Flüssigkeitspumpe
+ 0,5 1/min über Absaugung 350 1/min
0,35 l
DN 40 PP-Rohre DIN 19560,
schwer entflammbar
Gewährleistung der Gerätesicherheit nach VDE 0750 |
2. FUNKTIONSWEISE DES EMDA AMALGAMABSCHEIDERS
Der EMDA AMALGAMABSCHEIDER ist eine kombinierte Vorrichtung zur Reinigung des Abwassers und zur Separierung des Luft-Wasser-Feststoff-Gemisches aus der Patientenmund-Raumabsaugung nach dem Prinzip der Zentrifugalabscheidung. Die Reinigung des Abwassers erfolgt in einer Zentrifugentrommel. Das gereinigte Abwasser fließt über einen Siphon in die Entwässerungsanlage ab. Fließt dem Abscheider kein Wasser mehr zu, wird die Zentrifugentrommel abrupt abgebremst. Das sich in ihr befindliche Wasser rotiert aufgrund seiner Trägheit weiter und reinigt dabei die Trommelwand. Beim Stillstand fließt das Trommelwasser mit dem abgeschiedenen Amalgam-Feststoff-Gemisch nach unten in den Sammelbehälter. Dieser ist mit der Zentrifugen-Trommel lösbar verbunden und rotiert beim Betrieb des Abscheiders mit. Dabei wird das Abscheidegut nochmals komprimiert und das Speichervolumen des Sammelbehälters optimal ausgenutzt. |
3. EINBAU DES EMDA AMALGAMABSCHEIDERS
Der EMDA AMALGAMABSCHEIDER wird in fünf Ausführungen angeboten:
- ASV zum werksseitigen Einbau in EMDA CONCEPT P1 VG
- ASK zum werksseitigen Einbau in EMDA FK-1
- ASN zum nachträglichen Einbau in EMDA FK-1
- ASA zur nachträglichen Montage mit EMDA Alt- und Fremdgeräten
- ASI zur nachträglichen Montage mit EDMDA VSI/HSI
|
|
Dieses Kapitel beschreibt den nachträglichen Einbau der Versionen ASN, ASA und ASI. |
3.1 ALLGEMEINES ZUM EINBAU |
Für den Einbau sind dem ausrüstenden Behandlungsplatz entsprechende Bausätze zu verwenden, diesen liegen Installationsanleitungen mit den jeweiligen Einbausituationen bei. Allgemein sollte die Montage nach folgender Vorgehensweise durchgeführt werden:
- Behandlungsplatz vom Netz trennen.
- EMDA AMALGAMABSCHEIDER mit entsprechendem Bausatz nach Zeichnung in beiliegender Installationsanleitung montieren.
- Abfluß und Saugleitungen geräte- und abwasserseitig anschließen (siehe 3.2).
- Der EMDA AMALGAMABSCHEIDER muß in seiner Halterung frei schwingen, damit unnötige Geräusche vermieden werden.
- Elektrischen Anschluss herstellen (siehe 3.3).
- Bei Kellermontage des EMDA AMALGAMABSCHEIDERS muß die AS-Fernanzeige gut sichtbar im Bereich des Behandlungsplatzes montiert werden.
- Die Saugschläuche müssen bespült werden, da ohne Wasserbespülung Sauggeräusche auftreten können.
- Abschließend ist vor Inbetriebnahme des EMDA AMALGAM-ABSCHEIDERS die Schalenspülung mindestens dreimal zu betätigen. Sollte das angeschlossene System keine Speischale beinhalten, muß der Sammelbehälter demontiert, bis zur Unterkante seines Konus mit Wasser gefüllt und wieder aufgesteckt werden.
- Der EMDA AMALGAMABSCHEIDER ist nun betriebsbereit.
|
3.2 ANSCHLUßHINWEISE ZU ABFLUß- UND SAUGLEITUNGEN
Aus Gründen einer sicheren Verringerung der Amalgamfracht und zur Vermeidung von Ablagerungen in den Leitungen sollte der EMDA AMALGAMABSCHEIDER so nahe wie möglich an der Anfallstelle angeordnet werden. Er ist daher in Fließrichtung des Abwassers spätestens unmittelbar hinter der Bodendose des Behandlungsplatzes anzuordnen. Bei Betrieb im freien Gefälle und unter Einhaltung des Mindestgefälles von 30 % darf der Abstand, gemessen in der Horizontalen, zwischen dem EMDA AMALGAMABSCHEIDER und dem Behandlungsplatz 6 m nicht überschreiten, der Höhenunterschied darf höchstens eine Geschoßhöhe oder max. 3 m betragen. Hier gilt die Höhendifferenz zwischen niedrigster Einlaufstelle und dem Einbauort des EMDA AMALGAMABSCHEIDERS. Eine ausreichende Be- und Entlüftung ist zu gewährleisten. Für die Abflußleitung sind DN 40 PP-Rohre DIN 19560, schwer entflammbar, zu verwenden. Ein Geruchsverschluß ist Bestandteil des EMDA AMALGAMABSCHEIDERS. Es ist darauf zu achten, daß der EMDA AMALGAMABSCHEIDER rückstaufrei an die Entwässerungsanlage angeschlossen wird. Der Anschluß an den Installationspunkt des Behandlungsplatzes ist entsprechend nachfolgender Darstellung durchzuführen.
Für die Saugleitung sind DN 40 PP-Rohre DIN 19560, schwer entflammbar, zu verwenden. Um Kondensationsproblemen vorzubeugen, sollte in die Saugleitung vor der Saugmaschine ein Kondensatabscheider eingebaut werden. Ist die Saugmaschine im Dachgeschoß installiert, muß der Kondensatabscheider am tiefsten Punkt der Saugleitung montiert werden. Nachfolgende Darstellung zeigt die Anschlüsse der Abfluß- und Saugleitung am EMDA AMALGAMABSCHEIDER: |
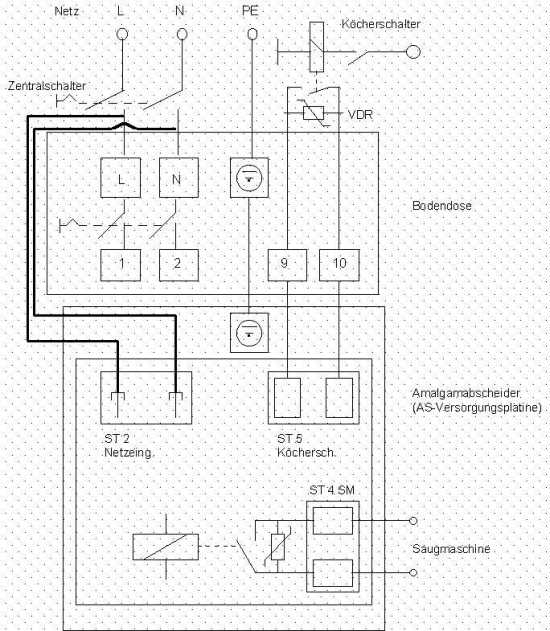
3.3 INSTALLATIONSHINWEIS ZUM ELEKTRISCHEN ANSCHLUß
Anschluß des EMDA AMALGAMABSCHEIDERS ohne Zentralschalter: |
 |
Steuerleitung von EMDA AMALGAMABSCHEIDER zur Bodendose:
- Klemme 9 und 10 bei EMDA Varidul
- Klemme 51 und 61 bei EMDA Gamma, Gamma Varianta, Emdarette
- falls Netzspannung geführt wird, Relais zwischenschalten,
- Amalgamabscheider muß potentialfrei aktiviert werden !
|
|
Anschluß des EMDA AMALGAMABSCHEIDERS mit Zentralschalter: |
 |
Steuerleitung von EMDA AMALGAMABSCHEIDER zur Bodendose:
- Klemme 9 und 10 bei EMDA Varidul
- Klemme 51 und 61 bei EMDA Gamma, Gamma Varianta, Emdarette
- falls Netzspannung geführt wird, Relais zwischenschalten,
- Amalgamabscheider muß potentialfrei aktiviert werden !
|
|
Nachfolgende Darstellung zeigt die Anschlußpunkte auf der Elektronikplatine des EMDA AMALGAMABSCHEIDERS: |
 |
4. BETRIEB DES EMDA AMALGAMABSCHEIDERS
Beim Betrieb des EMDA AMALGAMABSCHEIDERS ist darauf zu achten, daß Partikel > 3 mm nicht in den zuführenden Abfluß gelangen. Generell sollen Flüssigkeiten, die zu starker Schaumbildung führen, nicht in das Leitungssystem des EMDA AMALGAMABSCHEIDERS gelangen. Bei Arbeiten mit Wasserstoffsuperoxyd oder Natriumhyperchlorid sollte immer die Schalenspülung mitlaufen. |
4.1 ANZEIGEELEMENTE
Da der EMDA AMALGAMABSCHEIDER in verschiedenen Ausführungen Anwendung findet, werden drei Versionen der Anzeigeelemente ausgeliefert. Im CONCEPT P1 ZAHNARZTELEMENT KOMPAKT ist folgendes Anzeigeelement innerhalb des LCD-Displays integriert: |
Anzeige |
URSACHE |
|
optische Daueranzeige |
Sammelbehälter zu 95 % gefüllt |
|
optische Daueranzeige und Signalton |
Sammelbehälter zu 100 % gefüllt |
|
optische Daueranzeige blinkt |
Störung liegt vor |
|
Die Anzeigeelemente im CONCEPT P1 ZAHNARZTELEMENT MODUL (siehe Darstellung umseitig), im FK-1 Gehäuse und für den nachträglichen Einbau des EMDA AMALGAMABSCHEIDERS sind baugleich (siehe Darstellung unten). Die Anzeigeelemente zur Nachrüstung sind lediglich in einem eigenen Gehäuse untergebracht: |
Anzeige |
URSACHE |
|
grüne LED leuchtet |
störungsfreier Normalbetrieb |
|
gelbe LED leuchtet |
Sammelbehälter zu 95 % gefüllt |
|
gelbe LED leuchtet und Signalton |
Sammelbehälter zu 100 % gefüllt |
|
rote LED blinkt |
Störung liegt vor |
4.2 FILTERWECHSEL
Der EMDA AMALGAMABSCHEIDER ist mit Ausnahme des Modells ASI mit zwei Vorfiltern für Abfluß- und Saugleitung ausgerüstet, die im wöchentlichen Turnus auf ihren Verschmutzungsgrad zu kontrollieren und gegebenenfalls auszuwechseln sind. In jedem Fall ist der EMDA AMALGAMABSCHEIDER und der gesamte Behandlungsplatz vor dem Öffnen der Filter vom Netz zu trennen. Bei dieser Tätigkeit ist das Tragen von Schutzhandschuhen empfehlenswert. Im Lieferungsumfang des EMDA AMALGAMABSCHEIDERS sind zwei zusätzliche Filter zum ersten Wechsel enthalten. Für verschmutzte Filter bietet die MEDENTEX PRAXISENTSORGUNG GmbH einen Entsorgungsservice an (siehe 5.1). |
VORSICHT BEI KELLERMONTAGE !
Bei Filtern mit hohem Verschmutzungsgrad kann es zu einem Abwasserrückstau in der zuführenden Falleitung kommen. |
1. WARTUNG DES EMDA AMALGAMABSCHEIDERS
Das INSTITUT FÜR BAUTECHNIK, Reichpietschufer 74-76 in 10785 Berlin, hat die jährliche Funktionsüberprüfung der Anzeigeelemente an Amalgamabscheider sowie Kontrollen über den ordnungsgemäßen Zustand des gesamten Aggregates in Abständen von nicht länger als 5 Jahren nach Inbetriebnahme festgelegt (siehe 5.3). Es ist daher empfehlenswert, einen Wartungsvertrag mit einem EMDA-Fachhändler abzuschließen. |
5.1 ENTSORGUNG
Das im EMDA AMALGAMABSCHEIDER abgeschiedene Amalgam wird in einem auswechselbaren Sammelbehälter aufgefangen. Bei durchschnittlichem Betrieb erreicht der Behälter seinen maximalen Füllstand nach ungefähr einem Jahr, ein notwendiger Wechsel wird durch die Anzeigeelemente signalisiert (siehe 4.1). Dieser sollte im Rahmen der jährlichen Funktionsüberprüfung durch einen Techniker vorgenommen werden. Bei der Montage des EMDA AMALGAMABSCHEIDERS wird ein Austauschbehälter mit Transportverpackung ausgeliefert. Das Unternehmen MEDENTEX PRAXISENTSORGUNG GmbH, Postfach 120 222 in Bielefeld 12, bietet einen Entsorgungs- und Recycling-Service für Amalgamabscheidegut an. Der volle Sammelbehälter kann per mitgelieferter Transportverpackung an MEDENTEX gesandt werden, diese entsorgt den Inhalt und sendet einen gereinigten Sammelbehälter an den Auftraggeber zurück. Bei der Versendung ist unbedingt das der Transportverpackung beiliegende Formular für den Entsorgungsauftrag ausgefüllt beizulegen. Nach Erhalt der Lieferung bestätigt MEDENTEX schriftlich den Empfang beim Absender, diese Bestätigungen sind sorgfältig aufzubewahren. |
5.2 SERVICEHINWEISE |
SITUATION |
MÖGLICHE URSACHE |
BEHEBUNG |
|
Störungsanzeige blinkt |
Flüssigkeit im Überbehälter |
Behälter entleeren, Abfluß und Dichtung des Sammelbehälters überprüfen |
|
|
Motordrehzahl < 1.400 U/min |
Neues Lager in Überbehälter einsetzen
Netzspannung überprüfen
6,3 Ampere Sicherung überprüfen |
|
|
Laugenpumpe läuft nicht |
Mechanisch blockiert
Netzspannung überprüfen |
|
Optische Anzeige GELB leuchtet |
Sammelbehälter gefüllt |
Sammelbehälter tauschen
Augen des Sammelbehälters reinigen |
|
AS Motor schaltet nicht ein |
Kein Startsignal |
Membranschalter einjustieren, ggf. erneuern
Netzausfall
Sicherheitsschalter schaltet nicht |
|
Saugstrom-Sperrventil schaltet nicht |
Defekt in der Elektronik
Max. Drehzahl wird nicht erreicht |
Elektronik tauschen |
5.2.1 AUSTAUSCH DES SAMMELBEHÄLTERS
- Abfluß- und Saugleitungen 12 Stunden vor Austausch des Sammelbehälters desinfizieren.
- Behandlungsplatz vom Netz trennen.
- Das Tragen von Schutzhandschuhen ist unbedingt erforderlich.
- Klemmbügel (1) nach oben entriegeln.
- Überbehälter (2) nach unten abziehen. Hierbei wird automatisch ein Sicherheitsschalter betätigt, der die elektrische Versorgung in der Steuerung unterbricht.
- Sammelbehälter (3) demontieren. Dazu ist die Innensechskantschraube M6 (4) an der Antriebsachse zu lösen (Lüfterrad abziehen und Motorachse mit Gabelschlüssel (5) festhalten). Der nach unten abgezogene Sammelbehälter wird nun für die Entsorgung mit dem Transportdeckel des Austauschbehälters verschlossen.
- Trommelunterkante von Belag reinigen (6) und Dichtungen mit VASELINE fetten.
- Das Gewinde der Montageschraube am Austauschbehälter mit LOCTITE 542 bestreichen und diesen aufstecken, Überbehälter aufschieben und mit Klemmbügel sichern. Sollte das angeschlossene System keine Speischale beinhalten, muß der Austauschbehälter vor dem Aufstecken bis zur Unterkante seines Konus mit Wasser gefüllt werden.
- Betriebsbereitschaft am Behandlungsplatz herstellen.
- Schalenspülung mindestens dreimal betätigen und Sammelbehälter auf Dichtheit überprüfen.
|
SITUATION |
MÖGLICHE URSACHE |
BEHEBUNG |
|
Wasser hinter dem Saug-Stromsperrventil |
E.-Ventil öffnet zu schnell |
Elektronik austauschen |
| |
Saugleistung > 380 1/min |
Saugleistung drosseln |
|
Saugleistung zu gering |
Saugstrom-Sperrventil undicht |
Saugstrom-Sperrventil austauschen |
|
keine Saugleistung |
AS-Motor läuft nicht |
siehe "AS-Motor schaltet nicht ein" |
| |
Köcherschalter defekt |
Köcherschalter überprüfen |
|
Wasser in der Speischale läuft nicht ab |
AS-Motor läuft nicht |
siehe "AS-Motor schaltet nicht ein" |
| |
Laugenpumpe läuft nicht |
Laugenpumpe einschließlich Ansteuerung überprüfen |
5.3 Betriebsbuch
Das INSTITUT FÜR BAUTECHNIK, Reichpietschufer 74-76, 10785 Berlin, hat im Rahmen seiner Prüfung des EMDA AMALGAMABSCHEIDERS
Typ: AS
Hersteller: EMDA Dental-Service GmbH
Nordring 150
63067 Offenbach
Prüfzeichen: PA-II-3813
folgende Bestimmungen zur Überprüfung und Wartung des Aggregates festgelegt: |
II. Besondere Bestimmungen
Die Anzeigeelemente der Amalgamabscheider sind einmal jährlich von einem Sachkundigen auf Funktion zu prüfen. Hierüber und über sonstige Wartungsarbeiten ist ein Betriebsbuch zu führen.
Es wird darauf hingewiesen, daß die Amalgamabscheider gemäß der Rahmen-Abwasserverwaltungsvorschrift, Anhang 50 (Zahnbehandlung), Abschnitt 2.2.5, in Abständen von nicht länger als 5 Jahren nach Inbetriebnahme auf ihren ordnungsgemäßen Zustand überprüft werden müssen.
Dementsprechend sind alle Tätigkeiten bei Wartungs- und Servicearbeiten am Amalgamabscheider vom durchführenden Techniker in nachfolgender Liste zu beschreiben. |
WARTUNG UND INSPEKTION: EMDA AMALGAMABSCHEIDER AS
Fabrikationsnummer: 324 ... |
Datum |
Durchführung (Name / Firma) |
Kurzbeschreibung der Maßnahmen |
|
|
|
|
6. PFLEGEHINWEISE
6.1 PFLEGE UND REINIGUNG
Gehäuse
Für das Gehäuse empfehlen wir das Pflegemittel PLASTABELLA. |
6.2 DESINFEKTION
Amalgamabscheider:
Schläuche und Aggregatinneres können mit OROTOL PLUS von DÜRR desinfiziert werden.
Gehäuse:
Das Gehäuse kann mit BURATION LIQUID von SCHÜLKE & MAYR oder INCIDUR SPRAY von HENKEL desinfiziert werden.
WICHTIGER HINWEIS:
Aus den Pflege- und Desinfektionshinweisen können keinerlei Ersatzansprüche geltend gemacht werden ! |
|
ANLAGEN
Weitere Unterlagen, sowie die Prüfbescheide der einzelnen Bundesländer können Ihnen auf Wunsch gerne zugeschickt werden. |